广播发烧网

BCL2000有胆记

author
·
2375
0

大凡现在的胆收音机爱好者,可能都会有如下类似的一些烦恼:
  爱胆却没有可听的胆收音机来听!
  没有FM胆机!
  没有漂亮现代外表的胆收音机!
  胆军机没有轻便的身体,挪个地方出一身汗!
  能搞到的民用胆机大多破旧不堪,老土,熔入现代家居非常不易!
  ……

  一系列的苦恼,驱使我又动起了改装BCL2000的念头。

  选中B2K,是因它原本就很好:有很好的FM、有可带宽的AM等能力。虽无数调,但功能已经足够现代了;噪声小;大小合适,还能有些改装所需要的空间余量;美观;配用喇叭(4吋纸边)也合我的口味。本机是优秀的现代机机,已有公论。

  这个机器买来时我就打算用到案头和床头。这些地方都是老机不易布置的,我的那些军机、老机就只能深居在暗室中了。B2K当然不会有这些问题,它是轻便前卫的现代机机。为了充分发挥B2K的方便性,我还特意搞来了几根电源插线,在本宅中每个可能要用它来听的地方都插上一根:床头柜边一根;写字台上一根;沙发边一根……。这样每次拿机子到任意一处,都不必弯下腰去费力的插拨。室外天线也布置好了两处:床头和写字台。总之,一切俱备,只差胆声唉!

  加胆的方法基本上就是利用电池盒的空间(见图1),所以仅对不用电池的朋友(我算一个)适用。小板子是安装有两个6J1的线路,右边是二次电源变压器,输出变压器则安在机子内部(见图3)。

  图1:装在电池盒中的胆机芯



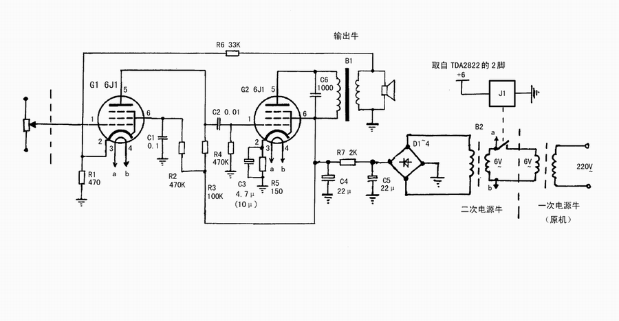
  电原理图见图2,基本上是沿用上次我搞的那个彩电小胆放电路。

  图2:电原理图




  图3:内部前面



  电源采用二次变压的方法,取其简便易行,又有些隔离降噪的作用。

  有一个小继电器J1用来切断胆路的电源,控制电压取自原机TDA2822的电源2脚处,当机器软关机或定时关机时,包括二次电源牛在内的胆路全部电源将切断,可确保安全和电子管寿命。

  输出牛和二次变压器,都是直接使用现代的市品小电源变压器(见图4),拆去固定的外皮使用。能够采用市品很重要,这样可保证你不会因为怕绕牛牛而半途而废。两个的规格均为220V:6V或者220V:2×6V(仅用一个6V绕组,另一个空着不用),变压器大致尺寸为□×□×□mm,供购买时参考,矽钢片截面为□×□mm。

  图4:市品小电源变压器




  图5:线路板接线图(线路板尺寸是180×30mm)



  输出牛最好拆开改成有空气隙的,浸漆或扎两圈绝缘胶带固定。(不改加气隙也能用,几乎听不出失真)。估计此牛的阻抗比大约是7K:8Ω。实测电阻高达1.3K,肯定阻尼不好。不过用到这里还挺满意,试用大一点的(内阻很低的)牛对比过,没有多少区别。那个1.3K的内阻耗损影响也不大。(注:此牛不能用到那个彩电小胆放上,声音发闷)。

  输出牛的固定:位置见图3,注意不要太靠近喇叭。用点强力胶或好点的压敏胶粘住就行,粘前要预先把在铁芯位置下面的黑纱防尘纸揭去一些。

  交流声问题:电子管线路比较容易产生交流声,其中与取地的因素最大。如图3,本板地由输入端经屏蔽线的外皮取得。在原B2K机芯中有好多个“地”,经实际试验,取在电位器左侧的固定脚一点,取此地交流声最小。

  C3容量取的较小,有降交流声的作用。如果用100μ会有少量交流声,晚上好象有点明显。改为10μ就小多了,用4.7μ就几成鬼寂了。这个容量并不影响放音的频响,可计算一下C3与R5的时间常数:C3为10μ时,转折频率是100Hz;C3为4.7μ时,转折频率是200Hz。本机4吋喇叭的频响约为200Hz,(这还是大障板或大音箱下的频率,小机箱中会大大高于此值),所以不会有大的影响。

  电子管座的安装:用φ0.7左右的铜丝(二极管脚)固定G1的全部和G2的3、4、5、6;G2的1、2则用φ0.5铜丝连接,其中1脚线要套上细套管,2脚线走在管座下面。

  板子的固定:线路板左侧有一个螺丝孔,用于固定。在机壳电池盒内壁打一个φ2.5的孔,安上一个φ3×16自攻螺丝固定。

  本线路主体与发表过的彩电胆放相同,并调整了G1的负载电阻为100K,相应的帘栅极退耦电阻改为470K。这样可以提高增益。

  至此,俺已经落实了现代家居胆声化初级阶段的全部目标:“彩电有胆术”和“B2K有胆术”。加上原有的胆功放,完成了99%听音的胆声化!

文章目录

    评论 (0)